بحران متان: ماهواره‌ها هشدار می‌دهند، اما انتشار همچنان ادامه دارد

دوشنبه 28 آبان 1403 - 22:30
مطالعه 3 دقیقه
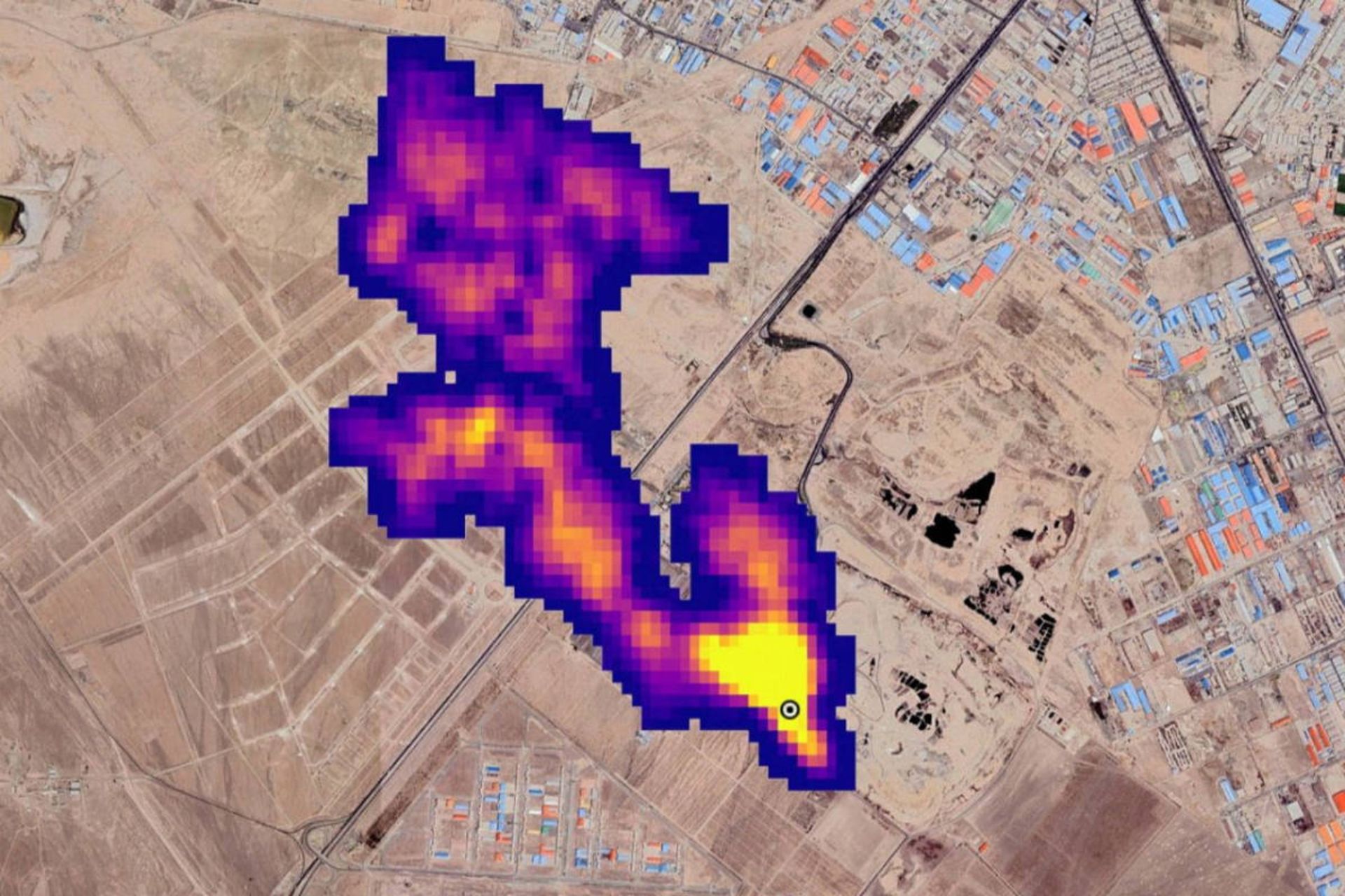
توده متان به طول حداقل ۴٫۸ کیلومتر در جنوب تهران، ایران
ماهواره‌ها نشت ابرهای عظیم متان را شناسایی کرده و هشدار صادر می‌کنند، اما فقط یک درصد از هشدارها به اقدام جدی از سوی دولت‌ها و شرکت‌ها منجر می‌شود.
تبلیغات

در حال حاضر، جهان برای شناسایی انتشار گاز نامرئی متان که تا‌به‌امروز مسئول یک‌سوم گرمایش جهانی بوده است، ابزارهای بیشتری را نسبت به گذشته در اختیار دارد. اما با وجود پیشرفت ماهواره‌ها در شناسایی، دولت‌ها و شرکت‌ها به‌ندرت درمورد نشت ابرهای عظیم متان از زیرساخت‌های نفت و گاز، اقدامی انجام می‌دهند.

براساس گزارشی که در کنفرانس تغییر اقلیم سازمان ملل متحد ۲۰۲۴ (COP29) منتشر شد، انتشاردهندگان عمده‌ی متان، گازی که در ایجاد اثر گلخانه‌ای بسیار قوی‌تر از کربن دی‌اکسید عمل می‌کند، معمولاً پس از اطلاع از نشت توده‌های عظیم، واکنشی نشان نمی‌دهند.

متان مسئول یک‌سوم از گرمایش جهانی است

مانفردی کالتاجیرونه، مدیر رصدخانه بین‌المللی انتشار متان در برنامه محیط زیست سازمان ملل متحد، می‌گوید: «شفافیت و حس فوریت موردنیاز ما دیده نمی‌شود.» این رصدخانه اخیراً سیستمی را راه‌اندازی کرده که با استفاده از داده‌های ماهواره‌ای، انتشاردهندگان متان را از نشت مطلع می‌کند.

متان، دومین گاز گلخانه‌ای مهم پس از کربن دی‌اکسید، توجه فزاینده‌ای را به خود جلب کرده است. بسیاری از کشورها تعهد داده‌اند که انتشار این گاز را کاهش دهند تا از گرمایش زودهنگام جلوگیری کنند. همچنین، در نشست COP28، تعدادی از بزرگ‌ترین شرکت‌های نفت و گاز جهان متعهد شدند که انتشار متان را به صفر برسانند.

اکنون ماهواره‌ها، نشت متان را از منابع بزرگی مانند زیرساخت‌های نفت و گاز، معادن زغال‌سنگ، محل دفن زباله و کشاورزی، شناسایی می‌کنند. برای مثال، در تصویر فوق توده‌ای عظیم از متان بر فراز جنوب تهران دیده می‌شود که حداقل ۴٫۸ کیلومتر طول دارد. این ابر متان که حاصل نشت از مرکز دفع پسماند بود، در سال ۱۴۰۱ توسط ناسا شناسایی شد.

مارک براونستاین از صندوق دفاع از محیط زیست که اخیراً ماهواره‌ی مخصوص شناسایی متان خود را به مدار فرستاده، می‌گوید: «این داده‌ها برای وادارکردن انتشاردهندگان به پاسخ‌گویی، حیاتی است. اما داده‌ها به‌تنهایی مشکلی را حل نمی‌کند.»

تجربه‌ی سال اول فعالیت سیستم هشدار متان سازمان ملل، شکاف عمیقی را بین داده‌ها و اقدامات نشان می‌دهد. این برنامه در طی یک سال گذشته، ۱٬۲۲۵ هشدار درباره‌ی نشت متان از زیرساخت‌های نفت و گاز، به دولت‌ها و شرکت‌ها صادر کرد. نشت متان از این منابع به‌قدری عظیم است که از فضا شناسایی می‌شود. اما تنها در ۱۵ مورد، یعنی حدود یک درصد، اقداماتی برای مهار نشت متان انجام شده است.

۱٬۲۲۵ هشدار نشت متان صادر شد، اما تنها در ۱۵ مورد اقداماتی برای مهار نشت انجام شد

کالتاجیرونه توضیح می‌دهد که دلایل احتمالی متعددی برای دیده‌نشدن اقدامی از سمت انتشاردهندگان وجود دارد. برخی ممکن است منابع فنی یا مالی کافی نداشته باشند. برخی دیگر نیز با منابع متان سرسخت‌تری مواجه هستند که کنترل آن دشوار است، هرچند نشت از زیرساخت‌های نفت و گاز به‌طور کلی ساده‌ترین مشکل برای رفع‌کردن است. او می‌گوید: «این مسئله در حد تعمیرات لوله‌کشی است، نه علم موشک.»

احتمال دیگری که مطرح می‌شود، این است که انتشاردهندگان هنوز با سیستم هشدار جدید آشنا نشده‌اند. با این حال، دیگر سامانه‌های مشابه نیز نتایج مشابهی را گزارش داده‌اند. ژان فرانسوا گوتیه از شرکت کانادایی جی‌اچ‌جی‌ست که سال‌هاست هشدارهای ماهواره‌ای مشابهی ارسال می‌کند، می‌گوید: «نرخ موفقیت برای ما هم چندان بهتر نیست؛ حدود دو تا سه درصد است.»

بااین‌حال، نمونه‌هایی از موفقیت هم دیده شده است. به‌عنوان مثال، سازمان ملل امسال چندین هشدار درباره‌ی منبعی از متان به دولت الجزایر صادر کرد که از سال ۱۹۹۹، به‌طور مداوم در حال نشت بود. این نشت اثری معادل گرمایش ناشی از نیم میلیون خودرو در یک سال داشت. تا ماه اکتبر، داده‌های ماهواره‌ای نشان داد که نشت در الجزایر برطرف شده است.

نقشه جهانی بزرگ‌ترین توده‌های متان شناسایی شده در سال ۲۰۲۱
نقشه جهانی بزرگ‌ترین انتشاردهندگان متان در سال ۲۰۲۱.
ESA/SRON

اما تصویر کلی نشان می‌دهد که پایش متان، به کاهش انتشار آن منجر نشده است. راب جکسون از دانشگاه استنفورد می‌گوید: «فقط نمایش ابرهای متان کافی نیست تا اقداماتی صورت گیرد.» او یکی از مشکلات اصلی را شناسایی‌نکردن مالکان اصلی خطوط لوله یا چاه‌های متان می‌داند که پاسخگویی را دشوار می‌کند.

در نشست COP29 که اکنون در باکو آذربایجان در حال برگزاری است، مسئله‌ی انتشار متان یکی از مباحث اصلی است. در نشست هفته‌ی جاری در زمینه‌ی «گازهای گلخانه‌ای به‌جز کربن دی‌اکسید» که با همکاری ایالات متحده و چین برگزار شد، کشورها اقدامات خود را در راستای مقابله با انتشار متان اعلام کردند. از جمله این اقدامات، وضع عوارض متان در ایالات متحده بود که انتشاردهندگان نفت و گاز را هدف قرار می‌دهد، هرچند انتظار می‌رود دولت آینده ترامپ این قانون را لغو کند.

تبلیغات
تبلیغات

نظرات